歡迎訪問蘇州安峰環(huán)保科技有限公司官網
項目背景:制藥廢水處理設備品牌廠家,設備廠家直接報價制藥廢水處理設備,這個是非常關鍵。浙江某制藥企業(yè)廢水量達到600T/D,企業(yè)占地6000多平方,目前廢水處理量為400噸/天,該項目改造后要達到700噸/天。同時,該廢水出水水質要達到園區(qū)制藥廢水三級排放要求。
制藥廢水改造工藝:主要在MBR工藝段進行技術升級,將原有的二沉池改造為膜池,將現場原有管道進行安裝優(yōu)化,擴大廢水收集量。對原有吊裝道路進行改道。其次,在池體深度和橫梁尺寸問題上,我們在設計時考慮到池體深度有限,膜架均為定制;雖然池內存在橫梁,但我們的膜組件尺寸剛好匹配,很好的解決了布局問題。
在實際安裝中,根據甲方需求,為膜池兩側邊后續(xù)行走操作的空間考慮,我們的現場工程師又將原本的管道設計進行改造,使之布局更為合理。
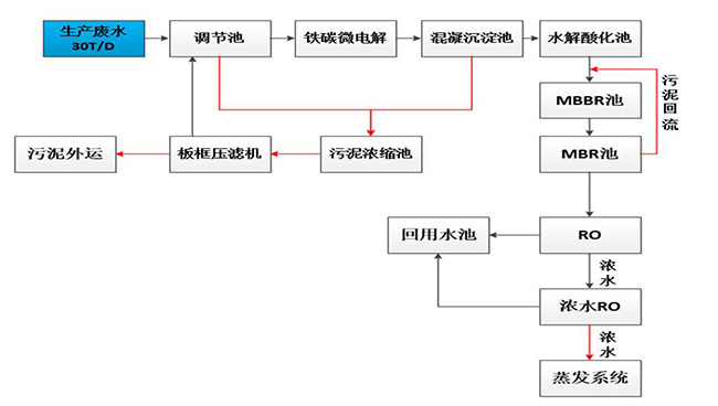
制藥廢水技術工藝:

項目驗收:制藥廢水MBR工藝改造,解決原有系統(tǒng)處理量不足,出水水質不達標問題。同時,將原有廢水處理量由400噸上升到700噸,增加MBR工藝改造。項目自驗收至今,系統(tǒng)運行穩(wěn)固,安峰技術人員定期進行維保,并得到客戶的高度認可。

公司電話:400-058-1098
公司傳真:0512-82175780
公司郵箱:[email protected]
公司地址:蘇州工業(yè)園區(qū)唯文路8號D棟